硝烟吸收装置项目介绍

一、项目概况
某公司在硝化过程及废酸真空浓缩处置过程中产生的废气主要污染因子为氮氧化物及其它特征污染物,拟通过新建硝烟加压吸收装置进行处理。
二、硝烟工况
1、处理量:1000m3/h
组成:氮氧化物:268800mgNO2/m3(其中 NO 和 NO2 摩尔比为 1:1),其余为不含游离水的湿空气,温度:40~60℃。
2、处理量:500m3/h
组成:氮氧化物:20000mgNO2/m3 (其中主要是 NO),其余为不含游离水的湿空气,温度:40~60℃。
三、技术要求
1、吸收塔出口30%以上的稀硝酸,同时吸收后的尾气中 NOx 含量尾气排放 NOx 设计值为 100mgNO2/m³)。
2、硝烟吸收装置处理能力为:1500m3/h(1080*104m³/年)
3、废气经处理后排放满足:《四川省固定污染源大气挥发性有机物排放标准》(DB51/2377-2017))、《大气污染物综合排放标准》(GB16297-1996)二级标准。
4、新建装置空地面积大约 240m2(8m×30m)。
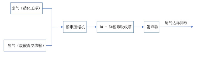
四、工艺流程

五、工艺操作说明
开启硝烟压缩机加压后硝烟依次进入1#、2#、3#、4#、5#硝烟吸收塔,硝烟吸收塔按设定流量加入工业水·,气液两相在吸收塔内进行逆流循环吸收。
六、硝酸回收率、净化效果
回收稀硝酸浓度30%以上时,尾气中 NOx 含量≤100mgNO2/m³时,自动控制塔液位为500mm左右,将稀硝酸输送至储液罐,硝烟尾气经过消声器直接排放。理论计算数据如下:

七、采用新工艺情况
1、压缩机水压溶解部分硝烟生成稀硝酸后,再用多级吸收塔是在低压、常温条件下吸收剩余硝烟尾气,比传统回收硝烟流速低,塔内停留时间长,吸收率高。
2、采用填料塔进行硝烟吸收,填料创造数十万小液滴的几何形状设计,拥有高的质传效率,从而使硝烟得到充分吸收。
3、高效能的填料塔,可以使用较低的循环水量达成相同的高效率。
4、经兵器工业、中石化、中化集团多家单位使用后,不需添加任何药剂、氧化剂,吸附剂,吸收硝烟后的尾气达到国家和地方排放标准,可直接高空排放,不产生新的三废。


COPYRIGHT (©) 2019 苏ICP备14008075号-1